共分散構造分析 ≪3/6 ≫
適合度指標(GFI、AGFI、RMSEA、カイ2乗値)
パス図における矢印は仮説に基づいて引きますが、仮説が明確でなくても矢印は適当に引くことができます。したがって、引いた矢印の妥当性を調べなければなりません。そこで登場するのがモデルの適合度指標です。
パス係数と相関係数は密接な関係があり、適合度指標は両者の整合性や近さを把握するためのものです。具体的には、パス係数を掛けあわせ加算して求めた理論的な相関係数と実際の相関係数との近さ(適合度)を計ります。近さを指標で表した値が適合度指標です。
良く使われる適合度の指標は、GFI、AGFI、RMSEA、カイ2乗値です。
GFIは重回帰分析における決定係数(R2)、AGFIは自由度修正済み決定係数をイメージしてください。
GFI、AGFIともに0~1の間の値で、0.9以上なら矢印の引き方が妥当、良いモデル(理論的相関係数と実際の相関係数が近いモデル)といえます。
GFI≧AGFIという関係があります。GFIに比べてAGFIが著しく低下する場合は、あまり好ましいモデルといえません。
RMSEAはGFIの逆で0.1未満なら良いモデルといえます。これらの基準は絶対的なものでなく、GFIが0.9を下回ってもモデルを採択する場合があります。
GFIは、色々な矢印でパス図を描き、この中でGFIが最大となるモデルを採択するときに有効です。
カイ2乗値は0以上の値です。 値が小さいほど良いモデルです。 カイ2乗値を用いて、母集団においてパス図が適用できるかを検定することができます。 p値が0.05以上は母集団においてパス図は適用できると判断します。
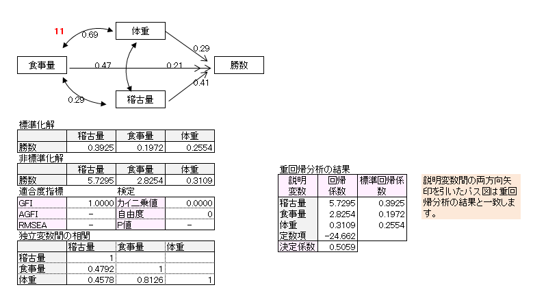
例題1のパス図の適合度指標を示します。

GFI>0.9、RMSEA<0.1より、矢印の引き方は妥当で因果関係を的確に表している良いモデルといえます。
カイ2乗値は0.83でカイ2乗検定を行うとp値>0.05となり、このモデルは母集団において適用できるといえます。
※留意点
カイ2乗検定の帰無仮説と対立仮説は次となります。
・帰無仮説
項目間の相関係数とパス係数を掛け合わせて求められる理論的相関係数は同じ
・対立仮説
項目間の相関係数とパス係数を掛け合わせて求められる理論的相関係数は異なる
p値≧0.05だと、帰無仮説は棄却できず、対立仮説を採択できません。したがってp値が0.5以上だと実際の相関係数と理論的な相関係数は異なるといえない、すなわち同じと判断します。
自由度
自由度を次の式によって定義します。

上記パス図の自由度を求めます。
K=4 K(K+1)/2=4×5÷2=10 m=5+1+3+0=9
自由度=10-9=1
自由度が0のモデルを飽和モデルといいます。
飽和モデルは、矢印をどのように引いても、適合度指標は必ず1になります。
カイ2乗値は必ず0になります。
飽和モデルの場合、適合度指標の活用、検定はできませんがパス図は有効です。
自由度がマイナスになるとパス図が作成できないことがあります。
パス図の検討
例題1について、変数間の因果関係が定かでないとして、色々なパス図を描き、この中から最適なパス図を探してみます。
作成したパス図は11個です。パス図のパス係数は標準化解です。非標準化解、適合度指標、カイ2乗検定についても記載しました。






10番目パス図、11番目パス図の自由度は0(飽和モデル)で適合度指標、カイ2乗値が算出されないので、この例題では検討パス図から外しました。
残り9個のGFI、AGFI、p値の一覧表、グラフを作成しました。
GFIが最大、GFIとAGFIの差分が最小、p値が最大のパス図が最適といえるので、9番目パス図を最適解とします。

GFIの大きさが1位の9番目パス図と2位の8番目パス図を示します。
例題1の仮説は8番目パス図でしたが、繰り返し共分散構造分析をした結果、9番パス図が最適であることがわかりました。

9番目パス図(標準化解)を解釈します。
・ 食事量を増やすと体重や稽古量が増えます。
・ 体重、食事量、稽古量が多いと勝数が増える傾向がみられますが、とりわけ稽古量の影響が大きいといえます。

9番目パス図(非標準化解)を解釈します。
・ 食事量を1段階増やすと体重は9.56kg増えます。
・ 食事量を1段階増やすと稽古量は0.47段階増えます。
・ 食事量を一定としたとき、体重が1kg増えると勝数は0.31勝増えます。
・ 食事量を1段階増やすと勝数は2.82勝増えます。
・ 食事量を一定としたとき、稽古量を1段階増やすと勝数は5.73勝増えます。
潜在変数があるパス図
今までの例題は観測変数のデータを用いてパス図を作成しました。ここでは潜在変数を含んだパス図について説明します。
潜在変数を導く解析手法に因子分析があります。
因子分析には、探索的因子分析と検証的因子分析がありますが、因子分析は探索的因子分析です。共分散構造分析における潜在変数は検証的因子分析によって導かれます。
探索的因子分析と検証的因子分析の違いをパス図で示すと、観測変数から潜在変数への矢印は、探索的因子分析は全ての組み合わせに、検証的因子は一部分の組み合わせに引かれています。
例題2において、総合評価を除いた9つの項目に因子分析を行い、「探索的因子分析のパス図」「検証的因子分析のパス図」を作成すると次になります。
探索的因子分析のパス図

検証的因子分析のパス図

探索的因子分析は、因子がどの観察変数に影響を及ぼすかを仮定せず、どのような因子があるかを探す方法です。
検証的因子分析は、因子と観測変数を結ぶ矢印を全て引くのでなく、仮説に基づいて引いた矢印が妥当であるかを検証する方法です。具体的には商品サービス評価因子は「味がよい」「新鮮である」「品揃えが豊富」「カウンターコーヒーがよい」に影響し、他の5つの観測変数に影響を及ぼさない、「従業員評価因子は、『従業員』のみに影響している」という仮説を検証します。
パス係数は-1から1の間の値です。
マイナスの値、プラス0~0.4の値があると、その観測変数は矢印を引いた因子に属さないと判断し、矢印を引き直し共分散構造分析をやり直します。上記のパス図のパス係数は全て0.4以上です。(0.4は統計的基準ではありません)
潜在変数の役割

・潜在変数を導入することによって、潜在変数と項目との間の因果関係を解明します。
【例】コンビニ店舗運営の仕組みであるシステム評価因子は、「品切れがない」「処理時間が早い」に影響を及ぼしています。
・潜在変数を導入することによって、多数の質問項目をまとめ、集約できます。
【例】9つの項目を4つの因子に集約します。
・潜在変数から、類似した傾向を示す項目をまとめることができます。
【例】「味がよい」「新鮮である」「品揃えが豊富」「カウンターコーヒーがよい」は回答のされ方が類似しており、商品サービス評価因子としてまとめることができます。
・潜在変数の間で因果関係を検討すれば、多くの項目の間の関係を直接扱うより効率が良くなります。
【例】上記のパス図は因子間の相関は無いとして、因子間の矢印は引かれていません。商品サービス評価因子と店舗評価因子の関係を見たければ、両因子を矢印で結びます。商品サービス評価因子の項目数は4つ、店舗評価因子の項目数は2つです。前者4項目と後者2項目の関係をみるより、商品サービス評価因子と店舗評価因子の関係を見る方が、効率が良くなります。
・重回帰分析を行う場合、項目間に高い相関があると、係数の符号逆転現象(マルチコ)が発生します。潜在変数間に無相関を仮定し、これら潜在変数を説明変数とすれば符号逆転現象は起こりません。
【例】例題2は4つの因子を説明変数、総合評価を目的変数として重回帰分析を共分散構造分析でしたということです。総合評価への影響度は、商品サービス評価因子が最も高く、次にシステム評価因子、従業員評価因子が続きます。店舗評価因子の影響度はほとんどないといえます。
